РЕМКОМПЛЕКТ
эксплуатация, техническое обслуживание, ремонт автомобиля ВАЗ 2115, ВАЗ 2115-01, ВАЗ 2115-20, ВАЗ 2114, ВАЗ 2114-20
ВАЗ 2115







Освещение и световая сигнализация

Особенности устройства

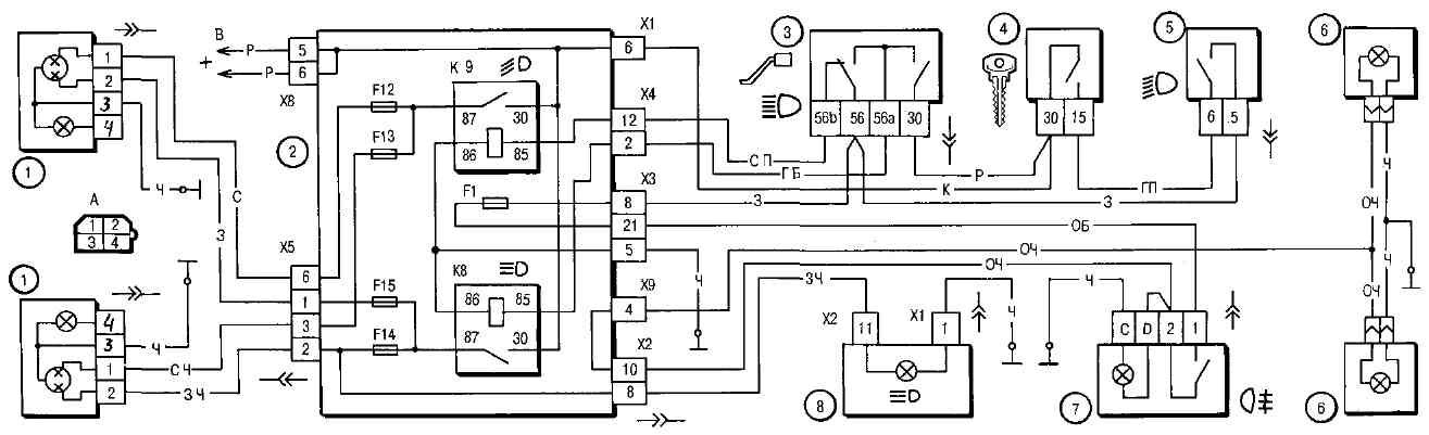
Фары. Схема включения фар показана на рис. 7-14. Дальний и ближний свет фар включается с помощью вспомогательных реле К8 и К9. Управляющее напряжение на обмотки реле подается от переключателя 3 света фар, если нажата правая клавиша переключателя 5 наружного освещения.

Независимо от положения клавиш переключателя 5 можно кратковременно включать дальний свет фар, оттягивая на себя рычаг переключателя 3 света фар. При этом напряжение к контакту "30" переключателя 3 подается от контакта "30" выключателя 4 зажигания.

Рис. 7-14. Схема включения фар и противотуманного света: 1 - блок-фары; 2 - монтажный блок; 3 - переключатель света фар; 4 - выключатель зажигания; 5 - переключатель наружного освещения (фрагмент); 6 - лампы противотуманного света во внутренних задних фонарях; 7 - выключатель противотуманного света с контрольной лампой включения; 8 - контрольная лампа дальнего света фар в комбинации приборов; К8 - реле включения дальнего света фар; К9 - реле включения ближнего света фар; А - порядок условной нумерации штекеров в колодке блок-фары; В - к источникам питания

Противотуманные фары. На автомобилях в вариантном исполнении в передних бамперах могут быть установлены противотуманные фары. Схема включения противотуманных фар показана на рис. 7-15. Фары включаются выключателем 4 с помощью вспомогательного реле 2 типа 113.3747-10, установленного в моторном отсеке на левом брызговике. Противотуманные фары можно включить только в том случае, если переключателем 5 включено наружное освещение.

Рис. 7-15. Схема включения противотуманных фар: 1 - противотуманные фары; 2 - реле включения противотуманных фар; 3 - монтажный блок; 4 - выключатель противотуманных фар с контрольной лампой включения (слева) и лампой подсветки (справа); 5 - переключатель наружного освещения (фрагмент); А - к источникам питания; В - к регулятору освещения приборов

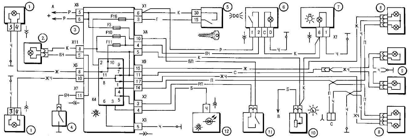
Наружное освещение. Схема включения наружного освещения показана на рис. 7-16. Габаритный свет включается переключателем 6 наружного освещения.

Питание ламп габаритного света и стоп-сигнала происходит через реле К4 контроля исправности ламп. Если перегорит какая-либо из ламп, то реле включает соответствующий светодиодный сигнализатор в блоке 12 индикации бортовой системы контроля.

Если реле контроля исправности ламп не установлено в монтажном блоке, то вместо него должны стоять контактные перемычки, показанные стрелками на рис. 7-16.

Рис. 7-16. Схема включения наружного освещения: 1 - лампы габаритного света в блок-фарах; 2 - подкапотная лампа; 3 - монтажный блок; 4 - выключатель подкапотной лампы; 5 - выключатель зажигания; 6 - переключатель наружного освещения (фрагмент); 7 - контрольная лампа наружного освещения в комбинации приборов; 8 - лампы габаритного света и стоп-сигнала в наружных задних фонарях; 9 - фонари освещения номерного знака; 10 - регулятор освещения приборов; 11 - выключатель стоп-сигнала; 12 - блок бортовой системы контроля; К4 - реле контроля исправности ламп (внутри реле показаны контактные перемычки, которые должны устанавливаться при отсутствии реле); А - к источникам питания; В - к лампам подсветки выключателей и приборов; С - к дополнительному сигналу торможения

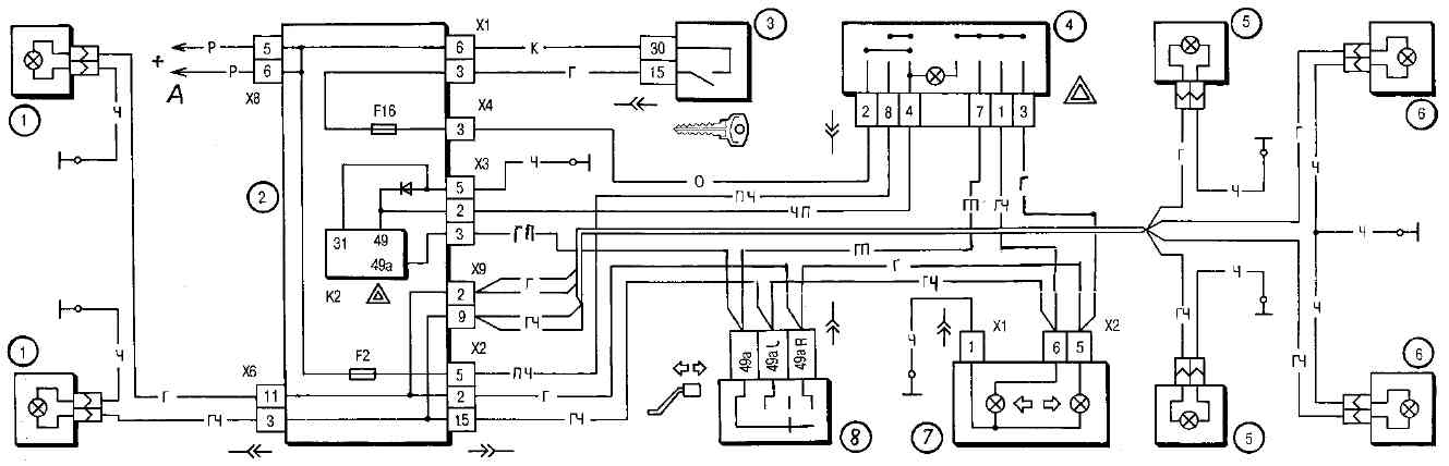
Указатели поворота. Схема включения указателей поворота и аварийной сигнализации показана на рис. 7-17. Указатели поворота правого или левого борта включаются переключателем 8. В режиме аварийной сигнализации выключателем 4 включаются все указатели поворота. Мигание ламп обеспечивается реле-прерывателем К2 в монтажном блоке.

Рис. 7-17. Схема включения указателей поворота и аварийной сигнализации: 1 - лампы указателей поворота в блок-фарах; 2 - монтажный блок; 3 - выключатель зажигания; 4 - выключатель аварийной сигнализации; 5 - боковые указатели поворота; 6 - лампы указателей поворота в наружных задних фонарях; 7 - комбинация приборов с контрольными лампами указателей поворота; 8 - переключатель указателей поворота; К2 - реле-прерыватель указателей поворота и аварийной сигнализации; А - к источникам питания

ВОЗМОЖНЫЕ НЕИСПРАВНОСТИ, ИХ ПРИЧИНЫ И МЕТОДЫ УСТРАНЕНИЯ

Причина неисправности

Метод устранения

Не горят отдельные лампы фар и фонарей

1. Перегорели предохранители

1. Проверьте, замените предохранители

2. Перегорели нити ламп

2. Замените лампы

3. Окисление контактов выключателей или реле

3. Зачистите контакты

4. Повреждение проводов, окисление их наконечников или ослабление соединений проводов

4. Проверьте, замените поврежденные провода, зачистите наконечники

5. Окисление контактных перемычек на месте установки реле контроля ламп

5. Проверьте, зачистите контактные перемычки

Не фиксируются рычаги подрулевого переключателя

Разрушение фиксаторов рычагов

Замените поврежденный переключатель

Указатели поворота не выключаются автоматически после окончания поворота

Повреждение механизма возврата рычага переключателя указателей поворота в исходное положение

Замените переключатель указателей поворота и света фар

Контрольная лампа указателей поворота мигает с удвоенной частотой

Перегорела одна из ламп указателей поворота

Замените лампу

Запотевание рассеивателя блок-фары

1 . Негерметичность в месте склейки рассеивателя с корпусом

1. Заглушите дренажное отверстие (если имеется) в нижней части корпуса и опустите блок-фару рассеивателем в воду. При проникновении воды замените блок-фару

2. Попадание воды со стороны моторного отсека при мойке автомобиля

2. Удалите влагу из блокфары

Регулировка света фар

Направление световых пучков фар должно быть таким, чтобы дорога перед автомобилем была хорошо освещена, а водители встречного транспорта не ослеплялись при включении ближнего света.

Рис. 7-18. Схема регулировки света фар

Рис. 7-19. Регулировочные винты блок-фар: 1 - винт регулировки пучка света в вертикальной плоскости; 2 - винт регулировки пучка света в горизонтальной плоскости; 3 - винты крепления кожуха; 4 - защитный кожух

Регулируются фары вращением винтов 1 и 2 (см. рис. 7-19), которые поворачивают оптический элемент в вертикальной и горизонтальной плоскостях.

Удобнее всего регулировать фары с помощью передвижных оптических приборов. Если их нет, то регулировку можно проводить с помощью экрана.

Поставьте полностью заправленный и снаряженный автомобиль с нагрузкой 750 H (75 кгс) на сиденье водителя на ровной горизонтальной площадке в 5 м от гладкой стены или какого-либо экрана (щит фанеры размером около 2x1 м и т.п.) так, чтобы ось автомобиля была ему перпендикулярна. Перед разметкой экрана удостоверьтесь, что давление воздуха в шинах нормальное, а затем качните автомобиль сбоку, чтобы установились пружины подвесок.

Начертите на экране (рис. 7-18) вертикальные линии: осевую О и линии А и В, проходящие через точки Е, соответствующие центрам фар. Эти линии должны быть симметричны относительно осевой линии автомобиля. На высоте, соответствующей расстоянию центров фар от пола, проведите линию 1 и ниже ее на 65 мм линию 2 центров световых пятен.

Если на автомобиле имеется гидрокорректор фар, то установите его ручку на панели приборов в положение, соответствующее нагрузке автомобиля одним водителем.

Включите ближний свет фар. Последовательно, сначала для правой фары (левая закрывается куском картона или темной материи), а затем для левой (правая закрыта) отрегулируйте винтами 1 (рис. 7-19) и 2 световые пучки фар.

У отрегулированных фар верхняя граница световых пятен должна совпадать с линией 2 (см. рис. 7-18), а точки пересечения горизонтального и наклонного участков световых пятен - с точками Е.

Замена ламп

Блок-фары. Для замены лампы головного света снимите кожух 4 (см. рис. 7-19), отвернув винты 3 крепления. Затем выведите из пазов усики пружинной защелки 3 (рис. 7-20) и снимите колодку 4 в сборе с лампой 2.

Рис. 7-20. Лампы фары: 1 - патрон лампы бокового указателя поворота; 2 - лампа головного света; 3 - пружинная защелка; 4 - колодка; 5 - патрон с лампой габаритного света

При замене ламп фар работайте в перчатках, чтобы на стекле лампы не осталось жировых следов от пальцев. Если такие следы на лампе имеются, то удалите их спиртом. Это необходимо по той причине, что в фарах применяются галогенные лампы, у которых колба нагревается до высоких температур, и жировые следы приведут к потемнению колбы и быстрому выходу лампы из строя.

Чтобы заменить лампу габаритного света в фаре, выньте из оптического элемента патрон 5 в сборе с лампой, аккуратно нажмите на лампу, поверните ее против часовой стрелки и выньте из патрона.

Для замены лампы переднего указателя поворота снимите колодку с патрона, поверните патрон 1 в сборе с лампой против часовой стрелки и выньте его из гнезда.

Боковые указатели поворота. Для замены лампы снимите боковой указатель поворота с переднего крыла. В гнезде указатель удерживается пружинными фиксаторами. Затем снимите защитный резиновый колпачок, выньте патрон в сборе с лампой из корпуса указателя и извлеките лампу.

Плафон. Чтобы заменить лампу в плафоне освещения салона, аккуратно по центру с боков нажмите на рассеиватель и снимите его.

Задние фонари. Лампы заменяйте со стороны багажного отделения, для чего снимите защитный кожух, отожмите фиксаторы крепления основания и выньте его в сборе с лампами.

Фонари освещения номерного знака. Для замены лампы снимите фонарь с автомобиля, отвернув винты крепления, а затем снимите рассеиватель, отжав к центру фонаря защелку рассеивателя.

Гидрокорректор фар

Гидрокорректор фар состоит из главного цилиндра, закрепленного на панели приборов, исполнительных цилиндров, установленных на блок-фарах, и соединительных трубок. Цилиндры и трубки заполнены специальной жидкостью, не замерзающей при низких температурах. Конструкция гидрокорректора неразборная, и в случае повреждения гидрокорректор заменяется целиком, в сборе с цилиндрами и трубками.

Если увеличился угол наклона света фар и регулировочным винтом на блок-фаре не удается привести его в норму, то проверьте, нет ли течи жидкости из цилиндров или трубок гидрокорректора. Снимите исполнительные цилиндры с блок-фар и проверьте рабочий ход штоков, который должен быть 7+0,5 мм.

Для замены поврежденного гидрокорректора отсоедините хомуты трубок от скоб крепления проводов. Снимите ручку с главного цилиндра и отверните гайку его крепления к панели приборов. Отсоедините исполнительные цилиндры от блок-фар и протолкните их с уплотнителем в салон автомобиля. Новый гидрокорректор устанавливайте в порядке, обратном снятию.

Подрулевой переключатель

Подрулевой переключатель состоит из соединителя, закрепленного хомутом на кронштейне вала рулевого механизма, и двух переключателей. Левый переключатель включает указатели поворота, света фар и стояночный свет, а правый - управляет работой омывателя и очистителей стекол.

Переключатели закреплены в соединителях двумя пружинными скобами. Для замены поврежденного переключателя (правого или левого) снимите облицовочный кожух вала рулевого механизма, сожмите защелки переключателя и выньте его из соединителя.

Положения рычагов переключателей показаны на рис. 7-21, а замыкаемые при этом контакты даны в табл. 7-6.

Рис. 7-21. Положения рычагов подрулевого переключателя. Жирными линиями показаны исходные положения, тонкими - фиксированные и пунктирными - нефиксированные положения рычагов

Таблица 7-6. ЗАМЫКАНИЕ КОНТАКТОВ ПРИ РАЗЛИЧНЫХ ПОЛОЖЕНИЯХ РЫЧАГОВ ПОДРУЛЕВОГО ПЕРЕКЛЮЧАТЕЛЯ

Положение рычага
(рис. 7-21)

Замкнутые
контакты

Включаемые приборы

Левый рычаг

I

-

-

II*

49a-49aL

Указатели левого поворота

III

49a-49aL

Указатели левого поворота

P-58L

-

IV*

49a-49aR

Указатели правого поворота

V

49a-49aR

Указатели правого поворота

P-58R

-

VI

56-56b

Ближний свет фар

VII*

30-56a

Сигнализация дальним светом фар

56-56b

Ближний свет фар

VIII

56-56a

Дальний свет фар

Правый рычаг

I

53e-53

-

II*

 

53e-53

-

53a-j

Очиститель ветрового стекла (прерывистая работа)

III

53e-53

53a-j

Очиститель ветрового стекла (прерывистая работа)

IV

53a-53

1-я скорость очистителя ветрового стекла

V

53a-53b

2-я скорость очистителя ветрового стекла

VI

-

-

VII*

53ah-W

Омыватель и очиститель ветрового стекла. Омыватель и очиститель фар (если включены фары)

VIII

53ah-53H

Очиститель заднего стекла**

IX*

53ah-53H

Очиститель заднего стекла**

53ah-WH

Омыватель заднего стекла**

* Нефиксированные положения рычагов

** На ВАЗ-2115 не устанавливается

Реле включения фар

Для включения фар применяются реле типа 90-374711 или 904.3747-10, установленные в монтажном блоке. Такие же реле применяются и для включения звукового сигнала, обогрева заднего стекла и электродвигателя вентилятора системы охлаждения двигателя.

Напряжение включения реле при температуре 23+5°С составляет не более 8 В, а сопротивление обмотки 85+8,5 Ом.

Реле-прерыватель указателей поворота и аварийной сигнализации

Реле-прерыватель К2 (см. рис. 7-3) типа 493.3747, установленный в монтажном блоке, служит для создания прерывистого светового сигнала указателей поворота как в режиме аварийной сигнализации, так и в режиме указания поворота. Кроме того, он позволяет контролировать исправность ламп указателей поворота. Так, если перегорит одна из ламп указателей поворота, то удваивается частота циклов включения и выключения указателей поворота. Контрольная лампа указателей поворота при этом также мигает с удвоенной частотой.

Реле-прерыватель должен обеспечивать мигание ламп указателей поворота с частотой 90+30 циклов в минуту при окружающей температуре от -40°С до +65°С и напряжении от 10,8 до 15 В.